4100 starter does not auto disengage

/ 4100 starter does not auto disengage #1  

lostkid14

New member
Joined
May 13, 2011
Messages
6
Tractor
JD 4100 HST
I hoping someone here can be more help than the 3 dealers and the JD service line I called.
The starter on my 4100 does not automatically disengage once the engine has started. It engages and disengages when the starter switch is is on or off. I'm confident the starter should not keep running once the engine has started. I checked a friends JD and his starter can not be engaged once the machine is running. I'm sure mine was this way also. One dealer said the starter switch might be bad. I tend to disagree since the switch is purely mechanical how does it know if the engine is running? I am assuming there is a sensor and or relay that is not working. Any help would be graciously received.
Pete
 
/ 4100 starter does not auto disengage #2  
The simple and easy thing to do is take the starter off and carry it to a starter generator shop and have it tested. The bendix may not be releasing from the flywheel.

About the starter not engaging when the engine is running, I simple would try to avoid that. Don't turn to the start position while the engine is running. I haven't checked to see if there is a relay to disengage the starter while the engine is running but even if it is there I doubt it is connected to the problem of the starter not disengaging from the flywheel after starting the engine.

If the starter checks out OK at the shop I would then test the solenoid lead from the starter switch to make sure the ignition switch start contacts are not sticking thus holding the starter engaged.
 
/ 4100 starter does not auto disengage #3  
:welcome:
Trying to sort through your explanation of the problem.

Is it that the starter stays engaged after the engine starts and the switch is in the "run" position?

Or is it that when you turn the switch to "start" after the engine is running, that the starter engages?

And I agree with jenkinsph ;)

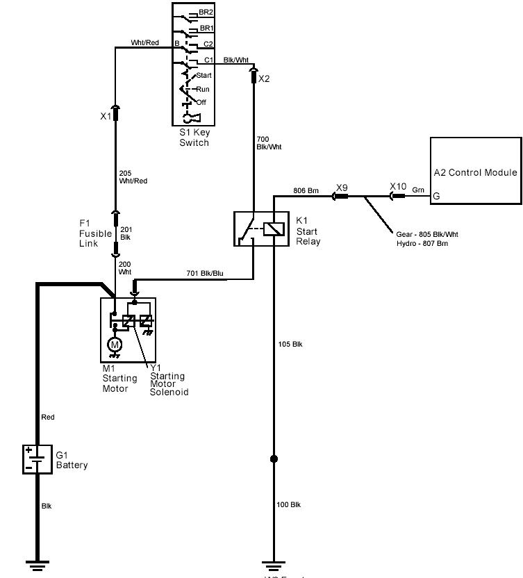
Here is the schematic that shows the switch, starter, and starter solenoid. And the starter circuit with the control module (which may be where the problem lies).
 

Attachments

  • 4100_starter.JPG
    4100_starter.JPG
    60 KB · Views: 800
  • 4100_starter_circuit.JPG
    4100_starter_circuit.JPG
    41.1 KB · Views: 836
Last edited:
/ 4100 starter does not auto disengage
  • Thread Starter
#4  
Beenthere, It's after the engine is running the starter does not disengage if the switch is in the start position, which is always the case since it can't be released faster than the engine starts.
Thank you very much for the schematic that's a huge help. The control module may have something to do with the problem.
A friend has a similar tractor and we tried his, the starter will not engage when the engine is running.
I did finally talk to a dealer (very nice and intelligent) who said the drive gear on the starter is most likely sticking and not spinning off when the engine rpms exceed the starter rpms. He suggested I take the starter off and lube it up.
I will post my results.
Thanks for the advice to you both.
 
/ 4100 starter does not auto disengage #5  
jenkinsph said that as well as the dealer, and that is what I suspect as well. Good luck with the fix.
 
/ 4100 starter does not auto disengage
  • Thread Starter
#6  
Well, after removing the starter and finding a bunch of leaves and dirt in the starter/flywheel area, I lubed the gear and I figured I had it. Of course the nitwits that designed this unit decided that it would be a good idea to put the main hydraulic line from the pump to the trans case, right under the starter so you'd have to remove it to get the starter out and of course I didn't have plug....it's not a bad thing and I did have the hydro oil and filter on hand. But for anyone else wanting to remove your starter be sure and have a plug of some sort (it's about a 1/2" hole), oil and filter on hand.
The result, no change, except for the fresh hydro. So now I'm believing its the C2 control module or the starter relay which is triggered by the control module, anybody know where these are?
 
/ 4100 starter does not auto disengage
  • Thread Starter
#7  
beenthere,
Is there any chance you can send me the remainder of the schematic of the first pdf attachment you posted? It might help.
Thanks
 
/ 4100 starter does not auto disengage #8  
I can, but should find out if you are gear or HST. There are different schematics for each. Also, are you trying to find out where the control module is along the wiring harness? That would be a different pic.

Here is some info on the control module.
 

Attachments

  • 4100_control_mod.JPG
    4100_control_mod.JPG
    98.9 KB · Views: 462
  • 4100_control_mod_function.JPG
    4100_control_mod_function.JPG
    168.8 KB · Views: 300
/ 4100 starter does not auto disengage
  • Thread Starter
#9  
Well, first off it's an HST. The most recent Deere dealer mechanic I spoke with seems to think the electronics are fine because is starts and stops fine. Like I said I had the starter off and it seemed fine, it's off again (this time I plugged the Hydro) he says there is a clutch on the starter drive gear. He also told me it should move one direction but not the other. I took the whole starter apart, the drive gear does seem frozen, so maybe it's the clutch.
I'm going to take it to my friendly motor repair place and see what they can do, if nothing it's time for a new starter.
Thanks again for your assistance.
 
/ 4100 starter does not auto disengage #10  
That "clutch" is often referred to as the "bendix" mentioned earlier. Will spin tight one direction, and free the other. Similar to the over-running clutch often discussed here with PTO drives.
Sounds like a good idea to do what you plan to do at the motor repair place.

I found that the control module is under the left side of the seat.
 
/ 4100 starter does not auto disengage #11  
I vote Bendix drive also. The "electronics" on these tractors are really basic and not that smart.
 
/ 4100 starter does not auto disengage
  • Thread Starter
#12  
It was in fact the bendix, The repair folks cleaned it up and it seems to work fine. Thank you all for the help. I guess it's just my age that wants to make problems bigger then they are, it's sometimes hard to keep it simple.
 
 
Top