Fuddy1952
Elite Member
- Joined
- Apr 17, 2018
- Messages
- 4,333
- Location
- South Central Virginia
- Tractor
- 1973 Economy and 2018 John Deere 3038E
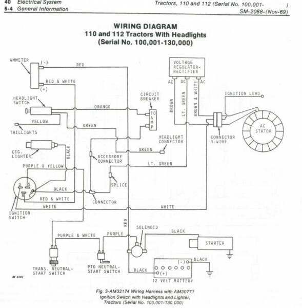
On starter switch you should have 12v on B (red/white wire) all the time. You should have 12v on S (purple/yellow wire) in start position. While in start position 12v goes through neutral safety AND pto switches to starter solenoid (purple wire).
That's all there is to it.
Follow along, test light or meter. Wherever you're missing power is problem, could be corrosion, bad connector, bad (open) wire.

That's all there is to it.
Follow along, test light or meter. Wherever you're missing power is problem, could be corrosion, bad connector, bad (open) wire.
