4310 MID PTO wont work

   / 4310 MID PTO wont work #11  
The Mid-PTO is all gear driven from the rear...not much to go wrong. Where you sitting in the seat? Can you have someone check to see if the rear is spinning while the front is engaged?

I need to retract this statement a little. I was going by memory and thinking it was the same setup as the 4x00 series that uses no electrics for the mid-PTO. It seams that the 4x10's uses a much more complicated system to engage the mid-PTO. It appears it is electro-hydraulicly activated. It looks like the place to start is checking voltage at the solenoid valve (#42). It may also be corroded/seized since you have not used it at all in 800 hours. This might be a good time to get a service manual;)
 

Attachments

  • 4310-1.gif
    4310-1.gif
    25.4 KB · Views: 362
  • 4310-2.gif
    4310-2.gif
    50.9 KB · Views: 1,210
Last edited:
   / 4310 MID PTO wont work
  • Thread Starter
#12  
yep a service manual would be handy....


If it were the seat switch, the rear wouldnt come on would it? but then if it were the solenoid, it wouldnt make the screeching sound when the rear is already turning I wouldnt think. Nothing spins when the proper sequence is followed!
 
   / 4310 MID PTO wont work #13  
As kennyd pointed out, the solonoid has a connector (2 wires) running to it, and on my 4300 I ripped off those wires while using the tractor in the woods. So my mid pto doesn't work, but everything else works just fine (will screach when wrong order attempted).
Might be a good place to look.

And in lieu of a service manual, take a look at your mid pto on jdparts (see the schematics and parts list such as kennyd posted. You will be able to see the wiring harness etc. there as well.
 
   / 4310 MID PTO wont work #14  
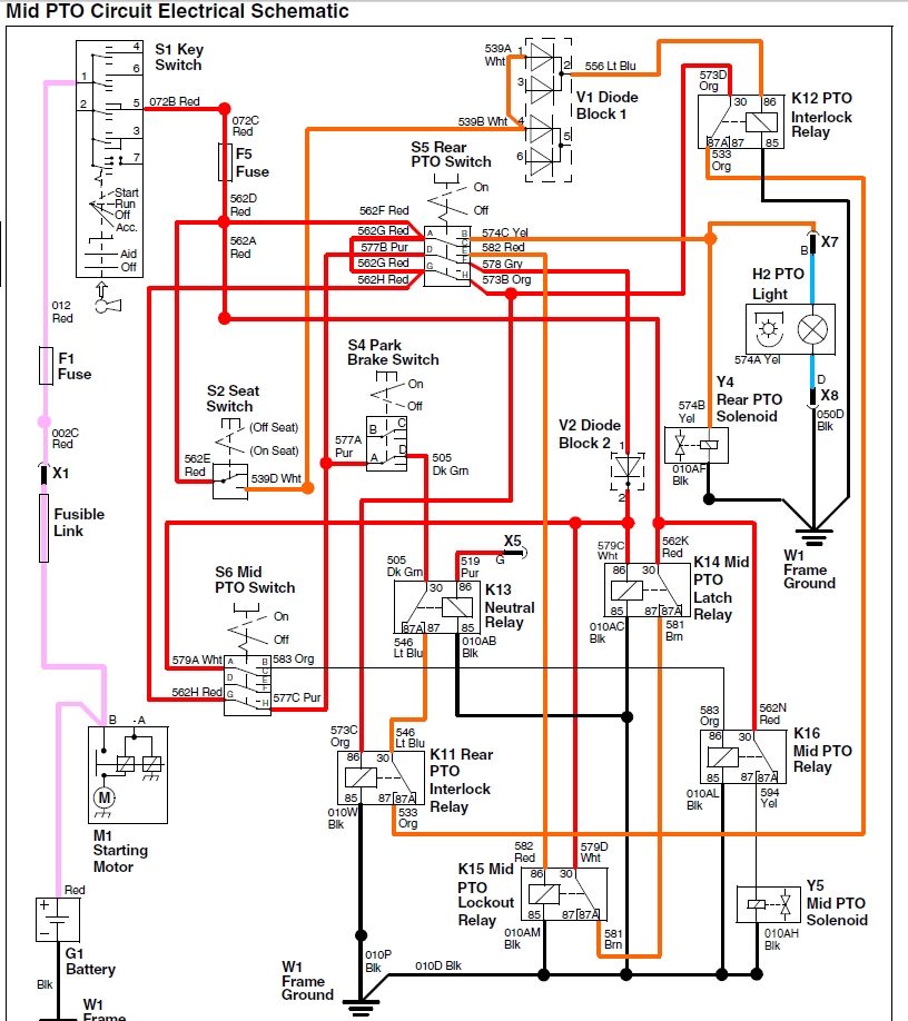
It would take me a while to trace through the logic for the PTO, but for now here is the schematic.
 

Attachments

  • 4310 mid pto.jpg
    4310 mid pto.jpg
    376.9 KB · Views: 2,266
  • 4310 mid pto theory.jpg
    4310 mid pto theory.jpg
    419.5 KB · Views: 254
   / 4310 MID PTO wont work #15  
To add to JD755's post, here is a pic of the mid pto on the 4310 that shows the solenoid, and the brief trouble-shooting guide (from the tech manual).
 

Attachments

  • 4310_mid_pto.JPG
    4310_mid_pto.JPG
    105.1 KB · Views: 423
  • 4310_Mid_pto_problems.JPG
    4310_Mid_pto_problems.JPG
    27.4 KB · Views: 212
   / 4310 MID PTO wont work
  • Thread Starter
#16  
WOW! has anybody told you guys today that yall are great!
 
   / 4310 MID PTO wont work
  • Thread Starter
#17  
I want to say thank you so much for all the helpful insight! :thumbsup: My wires underneath the tractor were connected into the wrong places and everything works like a champ now! you guys are great!
 
   / 4310 MID PTO wont work #18  
I'm glad to hear you are up and running. I was just on my tractor bringing in logs and thought about your problem 'n wondering how you were doing.

Now, you have my curiosity up...where are the "wrong" places they could have been connected?
 
   / 4310 MID PTO wont work #19  
Great news:thumbsup:
 
   / 4310 MID PTO wont work #20  
Great job, Rahrah!!!!!!!
 

Tractor & Equipment Auctions

PENDING SELLER CONFIRMATION  READ BEFORE BIDDING (A55218)
PENDING SELLER...
UNUSED LANDHONOR LHR-DFP10 DSL FUEL TRANSFER PUMP (A54757)
UNUSED LANDHONOR...
2009 Bruton T/A Enclosed Livestock Trailer (A52377)
2009 Bruton T/A...
2021 Toyota Corolla LE Sedan (A53424)
2021 Toyota...
23222 (A50323)
23222 (A50323)
UNUSED IRANCH SEMI AUTOMATIC QUICK CHANGER (A54757)
UNUSED IRANCH SEMI...
 
Top