Loader john deere loader joystick problems

   / john deere loader joystick problems
  • Thread Starter
#11  
Yes, it is my baby. But all the joystick cables must be good . because the loader will still hydro down.

Although they could be worn out 1997 model I think.
 
   / john deere loader joystick problems #12  
Nope, I'm saying my tractor is a baby to yours. Mine is only 20 hp but should still operate the same.

Ok, so it hydros down. So your saying if you push the lever all the way forward and hold it there the loader lowers and then starts to lift the front end of the tractor? Yes or No?
 
   / john deere loader joystick problems #14  
For pics, have them on your computer. Then click on the "Go Advanced" button and use the "Manage Attachments" feature. Should then walk you through it pretty easy.
 
   / john deere loader joystick problems #15  
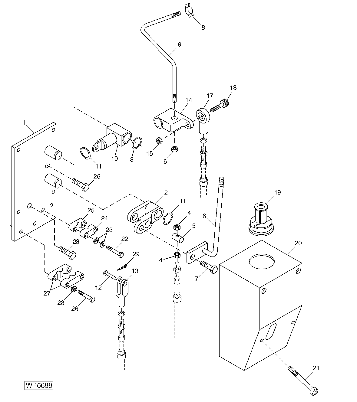
I'm guessing you have a JD joystick. I'd suggest to remove cover(parts key 20) and check all clamps & attaching parts for tightness. Again I guessed a control valve as there are a couple of valve brands. Parts key 40 is the lift spool detent repair kit.
 

Attachments

  • WP6688_________UN20JUN07.gif
    WP6688_________UN20JUN07.gif
    24.6 KB · Views: 635
  • WP3370_________UN13MAR95.gif
    WP3370_________UN13MAR95.gif
    32.8 KB · Views: 486
   / john deere loader joystick problems
  • Thread Starter
#16  
For pics, have them on your computer. Then click on the "Go Advanced" button and use the "Manage Attachments" feature. Should then walk you through it pretty easy.

OK I see what u are saying but it is not working for me.
1. It could be the tablet I'm using.
2. I had to email myself from my phone because my tablet has no pictures on it and it is the wrong format for TBN because it would b a download of a down load.

I will mess with it and see if I can get it to work. This is by far not ms outlook. Lol
 
   / john deere loader joystick problems
  • Thread Starter
#17  
Nope, I'm saying my tractor is a baby to yours. Mine is only 20 hp but should still operate the same.

Ok, so it hydros down. So your saying if you push the lever all the way forward and hold it there the loader lowers and then starts to lift the front end of the tractor? Yes or No?

No will try it next week thanks for the trouble shooting idea.
 
   / john deere loader joystick problems
  • Thread Starter
#18  
Think I figured out the picture thing. Thanks for all your help
 

Attachments

  • IMG_20140821_184553270.jpg
    IMG_20140821_184553270.jpg
    1.1 MB · Views: 573

Tractor & Equipment Auctions

2009 40ft High Cube Refrigerated Storage Container (A51692)
2009 40ft High...
2018 CHEVROLET SILVERADO CREW CAB TRUCK (A52706)
2018 CHEVROLET...
Mini Margaritaville Truck (A55853)
Mini...
2020 Deere 50G (A53317)
2020 Deere 50G...
Adams 6Ton Hydraulic Lime Spreader (A57024)
Adams 6Ton...
1991 Cummins NT-855-G5 250kW 3-Phase Diesel Generator (A55851)
1991 Cummins...
 
Top